TM 10-4610-232-12
(1)
When operating on a river or lake with a heavy concentration of organic material present, a turbidity over 15 NTU, and a
temperature over 70F (21C), the media filter is backwashed every 6 hours.
(2)
On any water, the filter is backwashed at least once daily.
(3)
On some waters, most of the places in the filter bed for the suspended solids to stick are used up without causing a high
enough pressure drop to set off the alarm. When this happens, the filtered water turbidity begins to increase. If It
increases by more than 0.5 NTU, the filter is backwashed.
NOTE
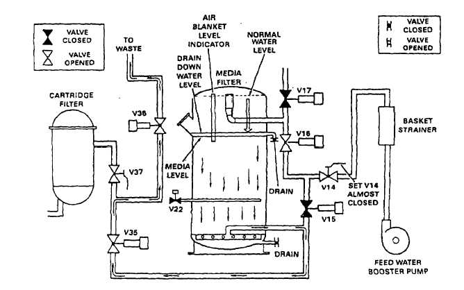
OPERATOR STOPS PUMPS, SETS SE-
LECTOR SWITCH TO BACKWASH, AND
PUSHES INITIATE BUTTON. AFTER V1 4
SET ALMOST CLOSED.
BACKWASH STEP 1: DRAIN DOWN
ALL PUMPS STOP. AUTO VALVES CHANGE AS SHOWN.
PRESSURE PUSHES WATER OUT OF MEDIA ALTER
UNTIL PROPER LEVEL IS REACHED.
CYCLE TAKES APPROXIMATELY 1 MINUTE.
PURPOSE: DURING THIS STAGE, WATER IS QUICKLY
PURGED FROM THE MEDIA FILTER. THE INITIAL BURST
OFTEN BLOWS MUCH OF THE TURBIDITY OUT OF THE
FILTER.
Figure 1-11. Backwash Cycle (Sheet 1 of 10)
(MODEL WTA-060 ONLY)
1-16 Change 12